• 《電氣技術》雜志社
  • 《電氣技術》
  • 《電工技術學報》
  • 《電機與系統學報》(英文)
  • 電氣論壇
微博  |  微信   |  手機版  |  聯系我們        中文  |  English
您當前的位置:首頁 > 《電氣技術》雜志社 > 《電氣技術》雜志社 > 頭條
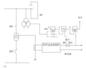
  • 大電流接地變壓器的中性點保護方式及改進方案改進后的保護簡化了保護配置,同時保護的可靠性、安全性、靈敏性并未降低,降低了保護裝置投資。
    2020-05-03   作者:白戈亮...
    來源:《電氣技術》
  • 配電網多時間尺度無功動態優化的新方法,可有效抑制饋線電壓越限本文在挖掘可再生分布式電源(RDG)無功調節能力的基礎上建立了基于模型預測控制的配電網多時間尺度無功優化模型,包含日前優化...
    2020-05-02   作者:顏湘武...
    來源:《電工技術學報》
  • 一款基于分立元件設計的果汁機電機高低速控制電路本文介紹了一款基于數字集成電路與分立元件的家用電器電機高低速控制電路設計。在電子技術高速發展的今天,傳統設計方法在實際應...
    2020-05-02   作者:于季剛
    來源:《電氣技術》
  • 電動汽車無線充電系統中電屏蔽對空間磁場的影響分析天津工業大學天津市電工電能新技術重點實驗室、中國電力科學研究院的研究人員張獻、王朝暉、魏斌、王松岑、楊慶新,在2019年第8...
    2020-05-01   作者:張獻、...
    來源:《電工技術學報》
  • 新的通電控制策略,可顯著減少永磁球形電機的控制電流計算量安徽大學電氣工程與自動化學院、安徽大學高節能電機及控制技術國家地方聯合工程實驗室、安徽大學工業節電與電能質量控制協同創新...
    2020-04-30   作者:過希文...
    來源:《電工技術學報》
  • 一起35kV高壓電力電纜安裝缺陷的分析和處理通過對一起35kV高壓電纜安裝缺陷的分析和處理,用矢量法分析討論了電纜線路敷設、安裝過程中護套采用完整的交叉互聯換位接地方式...
    2020-04-30   作者:莊義國...
    來源:《電氣技術》
  • 如何降低地鐵的運營電費?浙江省軌道交通運營管理集團有限公司的研究人員鄭肇欽、陳哲嶸,在2019年第6期《電氣技術》雜志上撰文指出(論文標題為“關于降...
    2020-04-29   作者:鄭肇欽...
    來源:《電氣技術》
  • 學術簡報︱磁諧振無線電能傳輸系統的頻率跟蹤失諧控制廣西大學電氣工程學院的研究人員黃程、陸益民,在2019年第15期《電工技術學報》上撰文指出,當磁諧振無線電能傳輸系統的初級與次...
    2020-04-29   作者:黃程、...
    來源:《電工技術學報》
  • 用PIC12C672單片機,構建的半導體制冷系統過熱保護裝置熱端(散熱片)的溫度監測及過熱保護裝置是半導體制冷系統必需的輔助裝置。以為控制核心,LM50BIM3為溫度傳感器,MOSFET為控制元...
    2020-04-29   作者:郭朝有...
    來源:《電氣技術》
  • 小電流直流故障電弧的數學模型及其特性輸配電裝備及系統安全與新技術國家重點實驗室(重慶大學)、國網青海省電力公司電力科學研究院的研究人員熊蘭、曾澤宇、楊軍、鐘...
    2020-04-27   作者:小電流...
    來源:《電工技術學報》
  • 最前 上一頁 387 388 389 390 391 392 393 394 395 396 下一頁 最后
快捷入口
作者登錄區
  • 《電氣技術》
  • 《電工技術學報》
  • 《 電機與系統學報 》(英文)
審稿登錄區
  • 《電氣技術》
  • 《電工技術學報》
  • 《 電機與系統學報 》(英文)
  • “電氣設備檢修與故障診斷”專題征稿通知
  • “電力市場運行機制和競價策略”專題征稿
  • “多電平變換器關鍵技術研究及其應用”專題征稿通知
  • “智慧(能)電廠關鍵技術研究及其應用”專題征稿通知
  • “直流配網開關設備關鍵技術”專題征稿.
  • “高壓交直流開關設備關鍵技術”專題征稿
  • “智慧園區配用電技術”專題征稿
  • “電壓暫降與短時中斷”專題征稿
  • “電氣節能技術及應用”專題征稿
  • 北京人民
  • 常熟開關
合作單位
  • 西電集團
  • 菲尼克斯
  • 愛博精電
  • 磐能科技
  • 蘇州未來電器
  • 浙江中凱科技
  • 安科瑞電氣
  • 上海精益
友情鏈接
  • 中國電工技術學會
  • 南瑞集團公司
  • 國務院國資委
  • 中國科技部
  • 中國科學院
  • 中國電力科學研究院
  • 國家能源局
  • 中國機械工業聯合會
  • 中國電機工程學會
  • 中國科學技術協會
招聘信息  |  聯系我們  |  《電氣技術》編輯辦公入口  |  《電工技術學報》編輯辦公入口  

中國電工技術學會 地址:北京市西城區蓮花池東路102號天蓮大廈10層(100055)
京ICP備09071000號-1 京公網安備110102004760
版權所有 ? 《電氣技術》雜志社有限公司